Tocom 5504a 55 Plus Fix
by G-Man of Group 42
Introduction
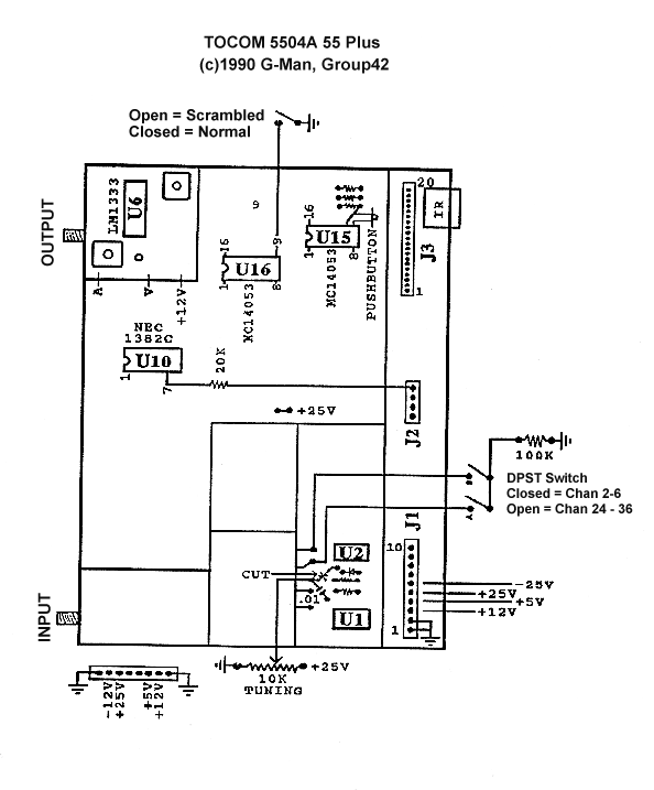
The Tocom 5504a 55 plus unit can very simply be modified into full service
mode by installing a DPST switch, a SPST switch, a 20K ohm resistor,
a 100K ohm resistor, a .01uh cap and optionally a 10K variable resistor.
Instructions
- Install lead from U16 pin 9 to a SPST switch, other lead to ground.
This is the scamble/normal video switch. Open is scrambled, closed
is Normal Video.
- Run a lead from U10 Pin 6 to a 20K resistor and then to pin 4 of J2
which is a source of 12 VDC. This will enable the audio section.
- Ground Pins 9 and 10 on U16 to enable the video.
- Cut the printed circuit at point x (see diagram) and solder a lead and
a .01 cap to ground at this point. The lead goes to the center wiper of
the 10K tuning pot, the other 2 ends of the tuning pot go to ground and
+25 VDC. See diagram for location of the +25 VDC.
If the lower board is used, Pin 16 and 17 must be removed on J3 to
enable the scramble/normal switch.
Different combinations of the A/B switch will probide full coverage of
the cable channels 2-6, 7-13, 14-36 and so on.
You can also use the Tocom as a channel 3 unscrambler with a channel 3
output converter ahead of the Tocom. This allowes you to hard wire
the switches into a working configuration and not have to mess with
switching them for different channels. Alternativly you can build
a simple descrambler that will replace this
box compleatly.
Also if you are using surplus main boards and power supplies, make
up a power coard to go between the power supply and J1 of the
main board as per diagram.
Copyright © 1984-1996, Group 42