There are many times where a system is needed to operate in a remote area, such as a mountain top, and there is no power run to the site. A Solar trickle charging system is an ideal power source for remote repeater locations. It also doesn't hurt to have a wireless communications systems power that doesn't rely on the power grid for power. In the event of emergency, the chances of your site remaining on the network greatly increase using a self-reliant power system.
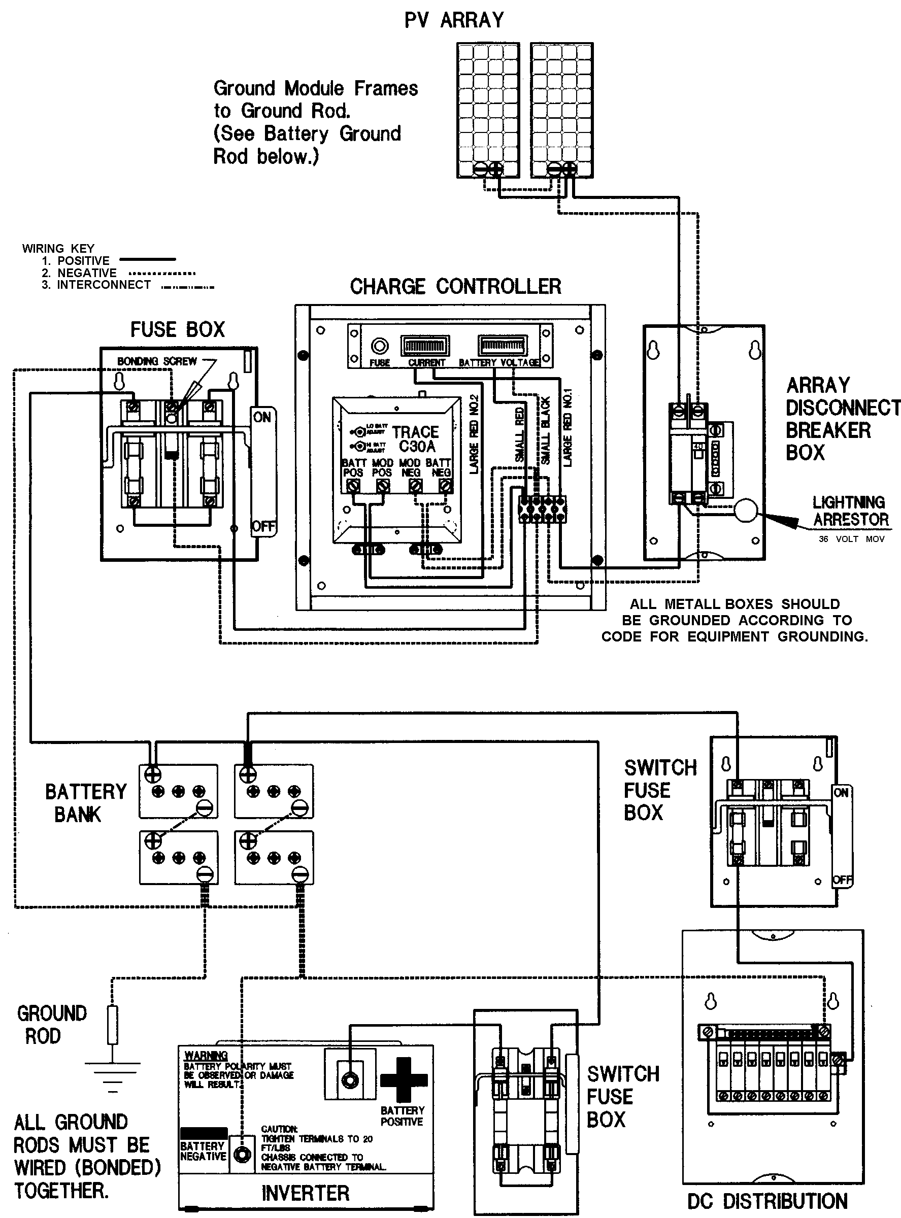
Simple Solar Power system diagram.
A = PhotoVoltaic (PV/SOLAR) panel(s) 90 Watts @ 15 Vdc
B = SOLAR panel disconnect. Contacts must be at least 2 times maximum charging current/amperes.
C = Model C30A Charge Controller" .
D = Battery Disconnect; Contacts must handle at least 20 amperes at charging voltage.
El = etc... Battery bank of 13.8 VDC deep cycle (VOLTEC/Dynasty), low maintenance batteries.
Parallel batteries El, E2, E3, etc. USE EXTREME CAUTION WHEN HANDLING BATTERIES!
F = LOAD DISCONNECT and FUSE or circuit breaker(s). Load circuits fused according to maximum load(s).
G = Single point, system (earth) ground.
NOTE: Use separate fused circuits for separate loads. DON'T GANG LOAD EACH CIRCUIT!

The C30A, PV charge controller combines intelligent charge control with easy to understand battery status to provide maximum charge level and long battery life; The C30A includes spike and surge protection. The controller also features a LED charging indicator.Convenient Wire Terminals are Set-screw type terminals mounted in back of controller enable installation of wires to be hidden from view.
For information about Automatic Charge-controllers, and a full line of SOLAR (PV) Panels, CONTACT:
Telephone: (413) 238-5974
The LB-20, 20 ampere DC circuit breaker.
This is a standard 13.8 volts DC to 120 volts AC
Inverter.